OSN-SAbstraktOSN-E

Atomová absorpční spektrometrie je optická analytická metoda pro kvantitativní stanovení více než 60 prvků. Vychází ze zákona Kirchhofa a Bunsena (1860), podle něhož jsou volné atomy v plynném stavu schopny absorbovat záření takové vlnové délky, kterou samy emitují. Zdrojem záření je obvykle výbojka poskytující emisní atomové spektrum daného kovu s intenzivními rezonančními čarami chrakteristickými pro stanovovaný prvek (kov). Prochází-li záření výbojky optickým prostředím (plamenem, atomizátorem) obsahujícím volné atomy, můžeme na výstupu z plamene pozorovat úbytek intenzity záření způsobený absorpcí. Optickým prostředím neabsorbované záření prochází monochromátorem na fotonásobič, signál se registruje jako absorbance, naměření hodnota je úměrná koncentraci stanovovaného prvku (platí Lambert-Beerův zákon). Aplikace atomové absorpční spektrometrie se liší podle způsobu atomizace, rutinně je často využívána plamenová atomová absorpční spektrometrie (FAAS). Kapalný vzorek je nasáván přes zmlžovač a zmlžovací komoru do plamene, kde dochází k vypaření aerosolu vzorku. Princip atomové absorpční spektrometrie s elektrotermickou atomizací (ETA-AAS) je stejný jako u FAAS, ale plamen je nahrazen elektricky vyhřívanou píckou, v níž je umístěn atomizátor (grafit, modifikované karbidy, některé kovy). U atomové absorpční spektrometrie s indukčně vázaným plazmatem (ICP-AAS) dovoluje vysoká teplota plazmového výboje oproti FAAS vypaření, atomizaci a excitaci špatně excitovatelných prvků.

 

OSN-SSouvisející informaceOSN-E

Optické techniky

AAS: korekce pozadí

 

Atomová absorpční spektrometrie

 

Princip měření

Atomová absorpční spektrometrie (AAS) je optická analytická metoda pro kvantitativní stanovení více než 60 prvků. Vychází ze zákona Kirchhofa a Bunsena (1860), podle něhož jsou volné atomy v plynném stavu schopny absorbovat záření takové vlnové délky, kterou samy emitují.

 

·         zdrojem obvykle výbojka s dutou katodou, která je zhotovená ze stejného kovu, jako je analyzovaný

·         z výbojky vychází čárové atomové spektrum daného kovu

·         pro každý prvek jiná výbojka

·         záření zdroje prochází absorpčním plynovým prostředím

·         plamen, do něhož je rozprašován roztok analyzovaného vzorku

·         v plameni vzorek tepelně rozkládán, vznik volných atomů v neexcitovaném stavu

·         takové atomy jsou schopny absorbovat záření o vlnové délce l:

 

     h x c

l  =   -----------

        E2 – E1

 

kde

E2 – energie excitovaného stavu atomu,

E1 – energie základního stavu,

h – Plancova konstanta,

c – rychlost světla

 

Tomuto vztahu vyhovují rezonanční čáry (a,b) vysílané výbojkami s dutou katodou (1). Po průchodu plamenem (2) do monochromátoru (3) vstupuje z výstupní štěrbiny spektrum I (rezonanční čáry a,b jsou zeslabeny absorpcí). Monochromátorem je izolována vhodná rezonanční čára (a), při které se sleduje absorpce.

 

 

 

Aplikace Lambert-Beerova zákona v AAS

 

Al = kl . N0 . l

 

kde

k – monochromatický atomový absorpční koeficient, N0 – počet volných atomů v objemové jednotce plynu daného absorpčního prostředí, l – délka absorpčního prostředí

 

Zjednodušující předpoklady platnosti Lambert-Beerova zákona

 

N0 = N
Počet volných atomů N0 je roven  počtu atomů N, které vznikly atomizací roztoku. Koncentrace atomů N je úměrná koncentraci c kovu v roztoku.

N = p . c

 

p – koeficient účinnosti atomizace

Omezení platnosti Lambert-Beerova zákona v AAS

1.       optické příčiny

2.       transportní příčiny

 

1. Optické příčiny

·         nedostatečná monochromatičnost použitého záření (monochromátorem proniká i záření nerezonančních čar)

·         vzniká difúzně rozptýlené záření (hlavně na kapkách aerosolu v plameni)

2. Transportní příčiny
vztah mezi N a c není lineární – příčiny

·         ionizace atomů v palmeni

·         koncentračně závislá disociace kovové sloučeniny na atomech

·         podmínky při vzniku a přísunu aerosolu do plamene

 

Faktorů ovlivňujících platnost Lambert-Beerova zákona a hodnotu absorbance je mnohem víc. Pro analytické účely je nevyhnutné pracovat porovnávacími metodami.

 

 

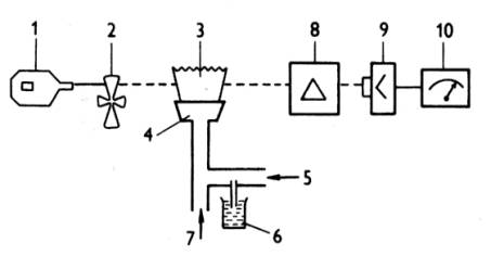
Přístrojové uspořádání v AAS

Podle uspořádání optické dráhy jsou přístroje děleny na jednopaprskové (obr.) a dvoupaprskové

 

Základní části přístroje:

 

1.       výbojka

2.       přerušovač

3.       plamen

4.       štěrbinový hořák

5.       přívod stlačeného vzduchu

6.       vzorek

7.       přívod výhřevného plynu

8.       monochromátor

9.       fotonásobič se zesilovačem

10.   indikační zařízení

 

 

U dvoupaprskového přístroje je svazek paprsků zdroje rozdělen rotujícím zrcadlem na dva rovnoběžné svazky - měrný (prochází plamenem) a porovnávací. Svazky dopadají střídavě na štěrbinu monochromátoru.

 

 

Zdroje čárového záření

1.       Výbojky s dutou katodou

2.       Spektrální lampy

3.       Bezelektrodové výbojky

 

Výbojky s dutou katodou

Katodou je obvykle dutý válec z kovu, který má být stanovován, anodou je drátek z wolframu (niklu). Výboj nastává po vložení jednosměrného napětí 300 – 400 V. Křemenným okénkem proti katodě vystupuje z výbojky emisní atomové spektrum daného kovu s intenzivními rezonančními čarami.

 

Spektrální lampy

Jsou vhodné jen pro lehko excitovatelné prvky (Na, K, Rb, Cs). Obvykle jsou to baňky se zatavenými W elektrodami obsahující malé množství daného prvku, napájeny jsou střídavým napětím 220 V. Spektrální lampy nevyzařují úzké čáry jako výbojky s dutou katodou, poskytují však vysokou intenzitu záření.

 

Bezelektrodové výbojky

Bezelektrodové výbojky jsou křemenné baňky naplněné vzácným plynem, uvnitř je zatavená elektroda s miligramovým množstvím příslušného kovu (halogenidu). Buzení je zprostředkováno generátorem v radiofrekvenčním nebo mikrovlnném poli. Záření výbojky je závislé na teplotě výbojky, tedy na tenzi par. Výhodou těchto výbojek je jejich vysoká intenzita a dlouhá životnost.

 

Záření zdrojů je třeba modulovat (přerušovat) v určité frekvenci

·         mechanicky rotujícím segmentem

·         elektricky pulzním režimem zdroje jednosměrného napětí

 

 

Absorpční prostředí v AAS

Prostředí tvoří prostorově vymezený plyn obsahující dvojatomové částice plynů (oxidovadlo + výhřevný plyn) a volné atomy sledovaných prvků. Volné atomy vznikají atomizací vzorku při teplotě 2000 – 3000°C.

 

Metody atomizace:

·         metody plamenové atomizace

·         metody bezplamenové atomizace

 

Plamenová technika atomizace (FAAS)

- přizpůsoben hořák

·         štěrbinové ústí hořáku o délce 50 – 100 mm

·         jednoštěrbinové (víceštěrbinové) – Ti

- před hořákem zmlžovací komora

- nejvíc se používá acetylen – vzduch (plamen opticky propustný pro vlnové délky nad 230 nm)

- výška plamene důležitá (většinou prochází monochromatický paprsek těsně nad modrým kuželem reakční zóny plamene)

 

možné nedostatky techniky:

·         nízká účinnost rozprašování

·         vzorek se příliš ředí spálenými plyny plamene

·         látky, jejichž tenze par je při teplotě plamene nízká, se nestačí během přechodu aerosolu přes plamen odpařit

 

 

Bezplamenová technika atomizace (ETA-AAS)

·         elektrotermické atomizéry založené na odpařování vzorku pomocí elektricky vyhřívané podložky

·         grafitová kyveta (trubička) umístěna v optické dráze přístroje

·         na studenou podložku se nanese známé množství vzorku v roztoku

·         v proudu inertu se zahřívá elektrickým proudem

·         odečítaný signál je jednorázový, přechodný signál absorbance (vyšší citlivost než plamen)

 

OSN-SAutorské poznámkyOSN-E

Jaroslava Vávrová

.