Abstrakt
Atomová absorpční
spektrometrie je optická analytická metoda pro kvantitativní stanovení více než
60 prvků. Vychází ze zákona Kirchhofa a Bunsena (1860), podle něhož jsou volné
atomy v plynném stavu schopny absorbovat záření takové vlnové délky,
kterou samy emitují. Zdrojem záření je obvykle výbojka poskytující emisní
atomové spektrum daného kovu s intenzivními rezonančními čarami
chrakteristickými pro stanovovaný prvek (kov). Prochází-li záření výbojky
optickým prostředím (plamenem, atomizátorem) obsahujícím volné atomy, můžeme na
výstupu z plamene pozorovat úbytek intenzity záření způsobený absorpcí.
Optickým prostředím neabsorbované záření prochází monochromátorem na
fotonásobič, signál se registruje jako absorbance, naměření hodnota je úměrná
koncentraci stanovovaného prvku (platí Lambert-Beerův zákon). Aplikace atomové
absorpční spektrometrie se liší podle způsobu atomizace, rutinně je často
využívána plamenová atomová absorpční spektrometrie (FAAS). Kapalný vzorek je
nasáván přes zmlžovač a zmlžovací komoru do plamene, kde dochází
k vypaření aerosolu vzorku. Princip atomové absorpční spektrometrie
s elektrotermickou atomizací (ETA-AAS) je stejný jako u FAAS, ale plamen
je nahrazen elektricky vyhřívanou píckou, v níž je umístěn atomizátor
(grafit, modifikované karbidy, některé kovy). U atomové absorpční spektrometrie
s indukčně vázaným plazmatem (ICP-AAS) dovoluje vysoká teplota plazmového
výboje oproti FAAS vypaření, atomizaci a excitaci špatně excitovatelných prvků.
Související informace
Atomová absorpční spektrometrie
Princip měření
Atomová absorpční spektrometrie
(AAS) je optická analytická metoda pro kvantitativní stanovení více než 60
prvků. Vychází ze zákona Kirchhofa a Bunsena (1860), podle něhož jsou volné
atomy v plynném stavu schopny absorbovat záření takové vlnové délky,
kterou samy emitují.
·
zdrojem
obvykle výbojka s dutou katodou, která je zhotovená ze stejného kovu, jako
je analyzovaný
·
z výbojky
vychází čárové atomové spektrum daného kovu
·
pro
každý prvek jiná výbojka
·
záření
zdroje prochází absorpčním plynovým prostředím
·
plamen,
do něhož je rozprašován roztok analyzovaného vzorku
·
v plameni
vzorek tepelně rozkládán, vznik volných atomů v neexcitovaném stavu
·
takové
atomy jsou schopny absorbovat záření o vlnové délce l:
|
h x c l =
----------- E2
– E1 |
kde
E2 – energie excitovaného stavu atomu,
E1 – energie základního stavu,
h – Plancova konstanta,
c – rychlost světla
Tomuto vztahu vyhovují rezonanční čáry (a,b) vysílané
výbojkami s dutou katodou (1). Po průchodu plamenem (2) do monochromátoru
(3) vstupuje z výstupní štěrbiny spektrum I (rezonanční čáry a,b jsou
zeslabeny absorpcí). Monochromátorem je izolována vhodná rezonanční čára (a),
při které se sleduje absorpce.
|
|
Aplikace Lambert-Beerova zákona v
AAS
Al = kl . N0 . l
kde
k – monochromatický atomový absorpční
koeficient, N0 – počet volných atomů
v objemové jednotce plynu daného absorpčního prostředí, l
– délka absorpčního prostředí
Zjednodušující předpoklady platnosti
Lambert-Beerova zákona
N0 = N
Počet volných
atomů N0 je roven
počtu atomů N, které vznikly atomizací roztoku.
Koncentrace atomů N je úměrná koncentraci c kovu v roztoku.
N = p . c
p – koeficient účinnosti atomizace
Omezení platnosti Lambert-Beerova
zákona v AAS
1.
optické
příčiny
2.
transportní
příčiny
1. Optické příčiny
·
nedostatečná
monochromatičnost použitého záření (monochromátorem proniká i záření
nerezonančních čar)
·
vzniká
difúzně rozptýlené záření (hlavně na kapkách aerosolu v plameni)
2. Transportní příčiny
vztah mezi N
a c není lineární – příčiny
·
ionizace
atomů v palmeni
·
koncentračně
závislá disociace kovové sloučeniny na atomech
·
podmínky
při vzniku a přísunu aerosolu do plamene
Faktorů ovlivňujících platnost Lambert-Beerova zákona a
hodnotu absorbance je mnohem víc. Pro analytické účely je nevyhnutné pracovat porovnávacími
metodami.
Přístrojové uspořádání v AAS
Podle uspořádání optické dráhy jsou
přístroje děleny na jednopaprskové (obr.) a dvoupaprskové
|
|
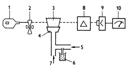
Základní části přístroje: 1.
výbojka 2.
přerušovač 3.
plamen 4.
štěrbinový
hořák 5.
přívod
stlačeného vzduchu 6.
vzorek 7.
přívod
výhřevného plynu 8.
monochromátor 9.
fotonásobič
se zesilovačem 10.
indikační
zařízení |
U dvoupaprskového přístroje je svazek paprsků zdroje
rozdělen rotujícím zrcadlem na dva rovnoběžné svazky - měrný (prochází plamenem)
a porovnávací. Svazky dopadají střídavě na štěrbinu monochromátoru.
Zdroje čárového záření
1.
Výbojky
s dutou katodou
2.
Spektrální
lampy
3.
Bezelektrodové
výbojky
Výbojky s dutou katodou
Katodou je obvykle dutý válec z kovu, který má být
stanovován, anodou je drátek z wolframu (niklu). Výboj nastává po vložení
jednosměrného napětí 300 – 400 V. Křemenným okénkem proti katodě vystupuje
z výbojky emisní atomové spektrum daného kovu s intenzivními
rezonančními čarami.
Spektrální lampy
Jsou vhodné jen pro lehko excitovatelné prvky (Na, K, Rb,
Cs). Obvykle jsou to baňky se zatavenými W elektrodami obsahující malé množství
daného prvku, napájeny jsou střídavým napětím 220 V. Spektrální lampy
nevyzařují úzké čáry jako výbojky s dutou katodou, poskytují však vysokou
intenzitu záření.
Bezelektrodové výbojky
Bezelektrodové výbojky jsou křemenné baňky naplněné vzácným
plynem, uvnitř je zatavená elektroda s miligramovým množstvím příslušného
kovu (halogenidu). Buzení je zprostředkováno generátorem v radiofrekvenčním
nebo mikrovlnném poli. Záření výbojky je závislé na teplotě výbojky, tedy na
tenzi par. Výhodou těchto výbojek je jejich vysoká intenzita a dlouhá
životnost.
Záření
zdrojů je třeba modulovat (přerušovat) v určité frekvenci
·
mechanicky
rotujícím segmentem
·
elektricky
pulzním režimem zdroje jednosměrného napětí
Absorpční
prostředí v AAS
Prostředí tvoří prostorově vymezený plyn obsahující
dvojatomové částice plynů (oxidovadlo + výhřevný plyn) a volné atomy
sledovaných prvků. Volné atomy vznikají atomizací vzorku při teplotě 2000 –
3000°C.
Metody atomizace:
·
metody
plamenové atomizace
·
metody
bezplamenové atomizace
Plamenová technika atomizace (FAAS)
-
přizpůsoben hořák
·
štěrbinové
ústí hořáku o délce 50 – 100 mm
·
jednoštěrbinové
(víceštěrbinové) – Ti
- před
hořákem zmlžovací komora
- nejvíc se
používá acetylen – vzduch (plamen opticky propustný pro vlnové délky nad 230
nm)
- výška plamene důležitá (většinou
prochází monochromatický paprsek těsně nad modrým kuželem reakční zóny plamene)
možné
nedostatky techniky:
·
nízká
účinnost rozprašování
·
vzorek
se příliš ředí spálenými plyny plamene
·
látky,
jejichž tenze par je při teplotě plamene nízká, se nestačí během přechodu
aerosolu přes plamen odpařit
Bezplamenová technika atomizace (ETA-AAS)
·
elektrotermické
atomizéry založené na odpařování vzorku pomocí elektricky vyhřívané podložky
·
grafitová
kyveta (trubička) umístěna v optické dráze přístroje
·
na
studenou podložku se nanese známé množství vzorku v roztoku
·
v proudu
inertu se zahřívá elektrickým proudem
·
odečítaný
signál je jednorázový, přechodný signál absorbance (vyšší citlivost než plamen)
Autorské poznámky
Jaroslava Vávrová
.